品牌:神舟珠峰
公称压力:20MPa
调定压力:5MPa
压力调整范围:3-6MPa
发货:3天内
一、概述
用于电动环式集中润滑系统中,把泵输出的润滑脂交替送向两条供油主管。直接由供油主管末端的压力控制阀换向,换向的设定压力可以方便地调整,换向阀结构简单,动作可靠。
二、技术参数
型 号 | 公称压力 | 调定压力 | 压力调整范围 | 损失量 | 配管 | 重量 | |
标准型号 | 原型号 | ||||||
YHF-L1 | RV-3 | 20 | 5 | 3~6 | 17 | Rc3/4 | 46.5 |
YHF-L2 | RV-4U2 | 2.7 | M16×1.5 | 7 | |||
使用介质为锥入度 265~385(25℃,150g)1/10mm 的润滑脂。
三、型号说明

使用类型代号:
1、用于 DRB-L585Z-H 润滑泵
2、用于 DRB-L60Z-H、DRB-L60Y-H、DRB-L195Z-H、 DRB-L195Y-H 润滑泵。
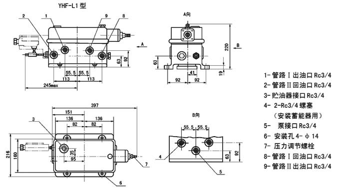
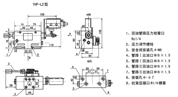
四、外形尺寸


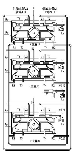
五、工作原理
下图是液压换向阀的工作原理示意图。图中T1~4口汇到同一个出口接贮 油器。
位置 1 泵输出的润滑脂,从进油口 S 经主滑阀 MP 构成的通路被送向供油主管L1(管路Ⅰ),并且经先导滑阀Pp构成的通路加压力于主滑阀的左端。 供 油主管 L2 经 T1 口向贮油器开放。
供油主管 L1 的末端与回油口 R1 连接,当末端的压力超过设定压力,则把先导滑阀推向右侧。
位置 2 先导滑阀 Pp 移动到右侧,主滑阀 Mp 的左腔经 T3 口向贮油器开 放,泵输出的润滑脂加压于主滑阀的右端,将其推向左侧,与主滑阀连接的指示杆上的触头撞击行程开关 LS,向电控柜发出信号使泵停止。
位置 3 主滑阀 Mp 移动到左侧,完成换向动作,泵再次工作输出的润 滑脂经主滑阀构成的通路被送向供油主管 L2(管路Ⅱ),供油主管 L1 经 T2 口向贮油器开放。

六、使用说明
YHF-L1型阀与流量 585mL/min的泵相配,安 装于底板上。YHF-L2型阀与流量60和195mL/min的泵相配,安装于泵体上。
YHF-L1 型阀调整螺丝右旋设定压力调高, 左旋调低。YHF-L2 型阀右旋设定压力调低,左旋调高。
从泵体上拆卸 YHF-L2 型阀和拆卸 YHF-L1 型阀的盖子时,应先将调整螺丝完全松开。

