品牌:欣灵
起订:1个
以下是欣灵HHS5PR 数字式循环延时时间继电器ST3PR升级版AC220V/AC110V的内容
一、概述
HHS5P系列数字式时间继电器(以下简称继电器)适用于交流50Hz、工作电压380V及以下或直流工作电压24V的控制电路中作延时元件,按预定的时间接通或分断电路。
该继电器为数字拨码设置,完全取代ST3P、AH2、AH3系列产品,同事解决ST3P、AH2、AH3系列产品电位器调节非线性的缺陷,可广泛应用在自动化控制电路中作延时控制之用。
本系列继电器执行Q/ZXL 0081企业标准。
二、技术数据
1.按照继电器罩壳标签上的接线图,参考第八条电路举例将产品接入控制电路中。2.调整拨码开关,预制好延时时间,接通电源,继电器开始按第三条对应工作时序运行。
3.HHS5PF通电延时应大于等于2s。
4.HHS5PK信号控制端(3、4)闭合时应大于50ms,从控制端(3、4)断开时刻起,继电器开始延时,延时至预置时间,继电器释放,且控制端切勿输入电压或接地,同时应避免同电力线绞合走线,以免损坏产品。
5.HHS5PA模式A、B可通过调节面板上的拨档开关选择,且应在产品通电前设置好延时时间及A、B模式。
6.HHS5PY星三角转换延时时间为70ms。
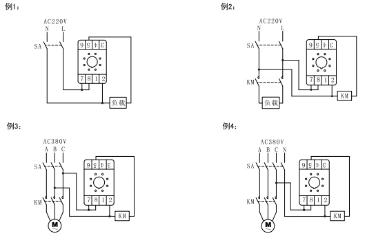
四、应用电路举例:
1.单相负载时,若负载阻性电路小于等于3A或感性电流小于等于0.5A,继电器直接控制,接线参考例1;若负载阻性电流大于3A或感性电流大于0.5A,继电器通过交流接触器扩容,接线参考例2;三相负载时,交流接触器和继电器电源为AC380V,接线参考例3;交流接触器和继电器电源为AC220V时,接线参考例4.
2.示例继电器所起的功能为:当接通电源时,负载或KM(交流接触器)失电或断开。
注1:负载可为路灯或灯泡,可直接接在路灯或灯泡端口的两根线上(如例1所示)。
注2:KM为交流接触器的线圈,A1、A2两端可按例2、例3、例4接。
注3:例3中的时间继电器及KM的工作电源均为AC380V,应注意所选用产品的电压等级。











