内容说明
本发明属于电能计量测试技术领域,更具体地,涉及一种数字式电能表在线监测与评估系统及方法。
发明背景
随着电力系统数字化发展的日益推进,数字化计量体系得到越来越广泛的应用。作为数字化计量体系的重要组成部分,数字式电能表的需求也越来越大。数字式电能表的输入信号是由电子式电流、电压互感器采集并传输至合并单元的、符合IEC61850-9-1或IEC61850-9-2通信协议的全数字信号。数字式电能表对输入的电流、电压数字信号进行逻辑运算,理论上其有功电能计量没有误差。但实际上由于采样精度、处理器字长及时间同步等因素影响,误差必然存在。在实际运行中哪些因素对数字式电能表的计量误差影响较大、在遇到极端工况例如大量高次谐波情况下数字式电能表是否还能正常工作、数字式电能表的异常事件记录工作的可靠性等问题,都是需要进行研究的对象。数字式电能表目前尚处于发展阶段,其检定方法、量值传递、误差判断和可靠性等还没有统一的标准,这给数字式电能表的发展及大规模应用带来了很大的阻碍。
目前尚未公布数字式电能表的国家标准及检定规程,而现有的研究都是针对数字式电能表的现场校验,没有提到对数字式电能表工作状态长期的、在线的实时监测和评估,例如申请号为201210545604 .5的专利《一种数字量输入式电能表在线校准装置》中提到对数字式电能表的在线校验方法及设备。且目前的研究主要是针对性数字式电能表的计量误差的检测,例如申请号为201210447903 .5的专利《一种数字电能表准确度评估系统及其方法》中介绍了一种能对数字式电能表进行现场测试的方法,还能模拟报文丢帧、网络风暴等异常状态,检测数字式电能表的潜动、启动及谐波影响量,但没有关注数字式电能表的异常事件记录功能。“数字式电能表特殊要求”中明确规定数字式电能表应具备电网异常事件记录功能。
发明内容
针对上述技术问题,本发明的目的在于提供一种数字式电能表在线监测与评估的系统,对实际运行的数字式电能表进行在线监测。通过数据分析与对比,监测数字式电能表的计量误差和事件记录功能的可靠性。
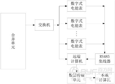
本发明提供一种数字式电能表在线监测与评估系统,包括:合并单元:用于通过所述交换机向多个数字式电能表和所述远端计算机传输数据,其中所述数据包括电压数字信号和电流数字信号;交换机:将所述合并单元某一端口输出的数据转换为多路数据,并将所述多路数据分别输出至所述多个数字式电能表及所述远端计算机;RS485集线器:收集所述多个数字式电能表计量的电能值及异常事件记录并发送至所述远端计算机。

图为本发明数字式电能表在线监测与评估系统结构示意图
远端计算机:从所述交换机接收所述数据,通过FFT变换解析电压、电流值并发送至所述本地计算机,并分析是否发生电网异常事件并存储所述电网异常事件,还从所述RS485集线器获取所述多个数字式电能表计量的所述电能值及所述异常事件记录并存储。
数据传输单元:把所述远端计算机中的所述解析后的电压、电流值、所述电网异常事件、所述多个数字式电能表计量的所述电能值及所述异常事件记录通过通信网络传送回所述本地计算机;以及本地计算机:根据所述远端计算机中传回的所述解析后的电压、电流值计算电能量值,每个计量周期内将计算的所述电能量值与所述多个数字式电能表计量的所述电能值进行一次比较,分析所述多个数字式电能表的长期在线运行计量误差;还根据所述远端计算机中传回的所述电网异常事件分别与所述多个数字式电能表记录的所述电网异常事件记录进行比较,分析所述多个数字式电能表的长期在线运行事件记录功能的可靠性。
通过本发明所构思的以上技术方案与现有技术相比,具有以下有益效果:本发明通过数据分析与对比,找出对数字式电能表的计量误差敏感的影响因素,促进数字式电能表相关标准的尽快出台和完善;设置各待评估的数字式电能表定时冻结,以保证各数字式电能表传回的数据为同时间点的数据,避免返回数据由于时间不同步造成的误差,提高了本发明的计量误差考核精度;本地计算机分析经远端计算机FFT解析后的电流、电压数据,来判断是否发生异常事件,然后与数字式电能表记录的异常事件数进行对比,分析数字式电能表异常事件记录的可靠性,推动电子式互感器和数字式电能表等电能计量新设备在数字化变电站电能计量体系中的应用,有效解决数字化变电站电能计量设备的日常运行维护和电能计量长期精度、可靠性问题。









